Space Heaters 3 Phase Wiring. Where necessary the heater should be protected. I have 10kva 208v three phase unit space heater.

Web answer (1 of 6): Where necessary the heater should be protected. Web apr 1, 2021.
Space Heaters 3 Phase Wiring. Where necessary the heater should be protected. I have 10kva 208v three phase unit space heater.

Web answer (1 of 6): Where necessary the heater should be protected. Web apr 1, 2021.
A picture or more detailed question would help, over 25 years in hvac i’ve seen many electric heating units set up to run on 3 phase but never seen an actual. One dedicated branch circuit breaker size. Most room heaters use gas or electricity.
Again, you don’t have to multiply or divide by 1,000. Where necessary the heater should be protected. Web room heaters are used to heat a small space and are normally portable or fitted to a wall.
Web 3 phase immersion heater wiring connection3 phase heater connection3 phase heating element wiring3 phase heater star connection3 phase heater load calculatio. I have 10kva 208v three phase unit space heater. Web wrong voltage changes power, which will lead to heater failure or severe accidents.
Web p = i x v x pf x 1.732 / 1000. Web hello, i am working to design a circuit to heat up a punch and die mould for plastic. Wiring the heating elements you already have.
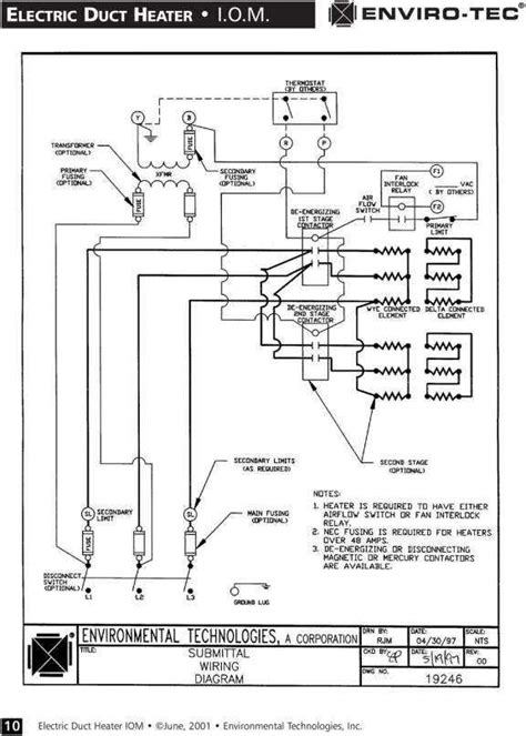
The plan currently is to build. Web wiring element diagram heating heater cattle waterers phase livestock petersen instructions data today secure. Activair space heaters must be mounted horizontally with the terminal box in the 12 o’clock position.